1.30M
Категория:
Программное обеспечение
Похожие презентации:
Промышленные ПЛК
Безопасность ОС. Безопасность Linux. Процессы
Компьютерная безопасность
Компьютерная безопасность
Компьютерная безопасность
Безопасность Linux
Монитор безопасности и основные типы политик безопасности
Информационная безопасность
Информационная безопасность
Безопасность в Интернете
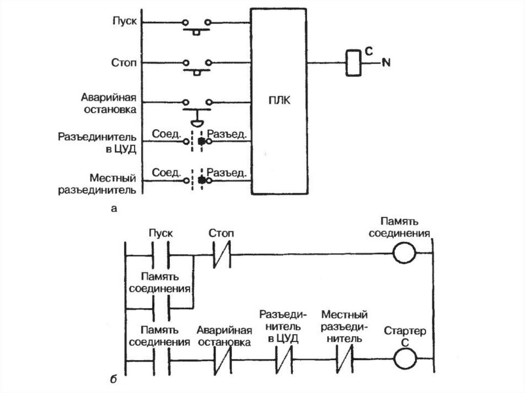
ПЛК и безопасность
1.
МПСУвЭПиТК
ПЛК и безопасность
English
Русский
Правила